Contingut no disponible en català

Us trobeu en

Documento BOE-A-1981-18239

Orden de 30 de julio de 1981 por la que se modifica el apartado 7.1.2 de la instrucción técnica complementaria MI BT 025 del vigente Reglamento Electrotécnico para baja tensión, relativa a suministros complementarios en locales de pública concurrencia.

Publicado en:
«BOE» núm. 193, de 13 de agosto de 1981, páginas 18620 a 18621 (2 págs.)
Sección:
I. Disposiciones generales
Departamento:
Ministerio de Industria y Energía
Referencia:
BOE-A-1981-18239
Permalink ELI:
https://www.boe.es/eli/es/o/1981/07/30/(9)

TEXTO ORIGINAL

Ilustrísimo señor:

La Instrucción Técnica Complementaria MI BT 025, en su apartado 7.1.2, establece el sistema de alimentación de la lámpara de quirófano que, tanto a efectos de seguridad como de continuidad de esta alimentación, deberá estar suministrada, bien por la fuente normal de tensión principal o de reserva, bien por una unidad de emergencia o suministro complementario que solo funcione en el caso de interrupción de las anteriores.

Habiéndose producido algunas dudas en la interpretación de las designaciones de los componentes y del propio esquema de este apartado 7.1.2 conviene dar una nueva redacción al mismo, así como modificar el esquema de la figura 1, explicativo del citado apartado.

En su virtud, este Ministerio ha dispuesto:

Artículo único.

El apartado 7.1.2 «Suministros complementarios» de la Instrucción Técnica Complementaria MI BT 025 y el esquema explicativo del mismo, que aparece como figura 1, quedan modificados de la siguiente forma:

«El artículo catorce del vigente Reglamento para baja tensión exige disponer de un suministro general de reserva.

Se prescribe, además, disponer de un suministro especial complementario, a base de, por ejemplo, baterías para hacer frente a las necesidades de la lámpara de quirófano y equipos de asistencia vital, debiendo entrar en servicio en menos de 0,5 segundos. La lámpara de quirófano siempre será alimentada a través de un transformador de aislamiento del propio quirófano (ver figura 1).

Todo el sistema de protección deberá funcionar con idéntica fiabilidad tanto si la alimentación es realizada por el suministro normal como por el complementario.»

Lo que comunico a V. I. para su conocimiento y efectos.

Dios guarde a V.I. muchos años.

Madrid, 30 de julio de 1981.

BAYON MARINE

Ilmo. Sr. Subsecretario.

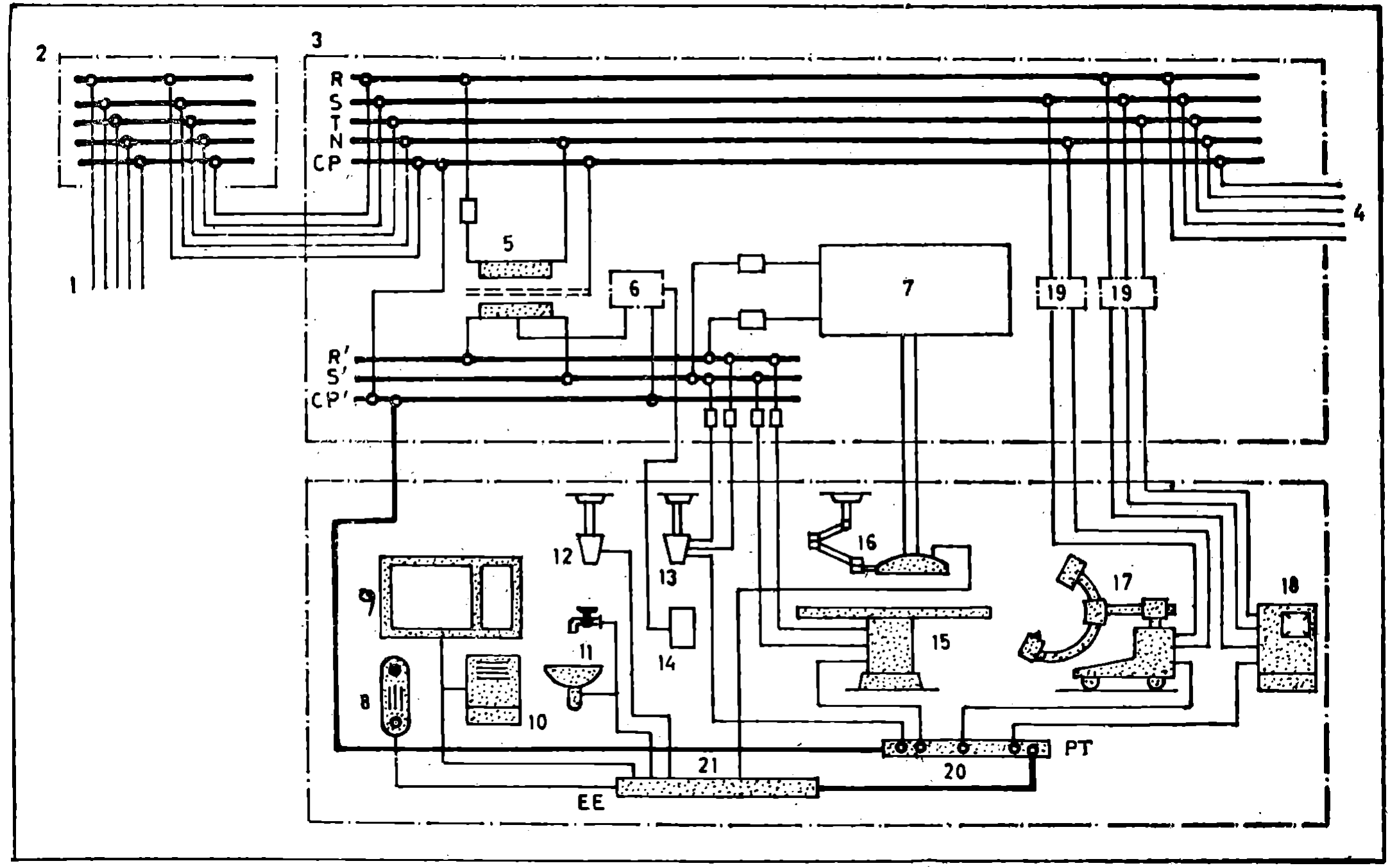
FIGURA 1

Imagen: /datos/imagenes/disp/1981/193/18239_16180781_image1.png

Ejemplo de un esquema general de la instalación eléctrica de un quirófano

1. Alimentación general o línea repartidora del edificio.

2. Distribución en la planta o derivación individual.

3. Cuadro de distribución en la sala de operaciones.

4. Suministro complementario.

5. Transformador de aislamiento tipo-médico.

6. Dispositivo de vigilancia de aislamiento o monitor de detección de fugas.

7. Suministro normal y especial complementario para alumbrado de lámpara de quirófano.

8. Radiadores de calefacción central.

9. Marco metálico de ventanas.

10. Armario metálico para instrumentos.

11. Partes metálicas de lavabos y suministro de agua.

12. Torreta área de tomas de suministro de gas.

13. Torreta área de tomas de corriente (con terminales para conexión equipotencial envolvente conectada al embarrado conductor de protección).

14. Cuadro de alarmas del dispositivo de vigilancia de aislamiento.

15. Mesa de operaciones (de mando eléctrico).

16. Lámpara de quirófano.

17. Equipo de rayos X.

18. Esterilizador.

19. Interruptor de protección diferencial.

20. Embarrado de puesta a tierra.

21. Embarrado de equipotencialidad.

ANÁLISIS

  • Rango: Orden
  • Fecha de disposición: 30/07/1981
  • Fecha de publicación: 13/08/1981
Materias
  • Energía eléctrica
  • Reglamentaciones técnicas

subir

Agència Estatal Butlletí Oficial de l'Estat

Avda. de Manoteras, 54 - 28050 Madrid